- 天祥普通型/防爆型、压力控制器502/7D、502/7DK
详细信息
品牌:天祥 型号:502/7D、502/7DK 加工定制:是 类型:防爆 测量范围:-0.1~2.5MPa 适用范围:可用于空气、气体、水蒸汽等中性 502/7D、502/7DK压力控制器
502/7D防爆型压力控制器
概述
控制器采用波纹管式的传感器,可用于空气、气体、水蒸汽等中性气体和水、制冷剂、油等液体介质。控制器的设定值可调,调节范围-0.1~2.5MPa。
主要技术性能普通型 防爆型 工作粘度 <1×10-3m2/s <1×10-3m2/s 开关元件 微动开关 密封开关 防爆等级 — Exde Ⅱ CT4~T6 合格证编号:GYB19.1360X 外壳防护等级 IP65(符合DIN40050,与GB4208中IP65相当) IP54(符合DIN40050,与GB4208中IP54相当) 环境温度 -40℃~50℃ -40℃~50℃ 介质温度 0~120℃ 0~120℃ 安装位置 — 压力接口垂直向下 抗振性能 502/7D:40m/s2 ;502/7DK:20m/s2 Max:20m/s2 重复性误差 ≤1% ≤1 % 触点容量 AC 220V 6A(阻性) DC 250V 0.25A(阻性) 60Wmax
AC 250V 5A(阻性) 1250VAmax
特点
可用于真空。有特殊要求的,可另行设计调节范围-0.1~6.3MPa。
规格
502/7D切换差不可调设定值
调节
范围
MPa切换差不大于
MPa*大允许压力①
MPa开关切换次数
次/分压力传感器材料 接 口
内螺纹重量
kg外形尺寸图号 订货目录编号 外壳 波纹管 普通型 防爆型 普通型 防爆型 -0.1~0 0.007 1 20 黄铜 不锈钢
00Cr17Ni
14Mo2
(316L)G1/4″ 1.0 01 04 0810100 0850180 -0.1~0.1 0.008 0810200 0850280 -0.1~0.16 0.009 0810300 0850380 -0.1~0.25 0.012 0810400 0850480 0~0.1 0.008 0811100 0851180 0~0.16 0.009 0811200 0851280 0.01~0.25 0.01 0811300 0851380 0.02~0.4 0.03 2 0.85 02 05 0811400 0851480 0.03~0.6 0.035 0811500 0851580 0.03~1 0.04 0811600 0851680 0.05~1.6 0.08 5 0.9 03 06 0811700 0851780 0.05~2.5 0.09 0811800 0851880 502/7D切换差可调设定值
调节
范围
MPa切换差不大于
MPa*大允许压力①
MPa开关切换次数
次/分压力传感器材料 接 口
内螺纹重量
kg外形尺寸图号 订货目录编号 外壳 波纹管 普通型 防爆型 普通型 防爆型 -0.1~0 0.019 1 20 黄铜 不锈钢
00Cr17Ni
14Mo2
(316L)G1/4″ 1.05 01 04 0800100 0840180 -0.1~0.1 0.021 0800200 0840280 -0.1~0.16 0.022 0800300 0840380 -0.1~0.25 0.024 0800400 0840480 0~0.1 0.016 0801100 0841180 0~0.16 0.02 0801200 0841280 0.01~0.25 0.024 0801300 0841380 0.02~0.4 0.08 2 0.9 02 05 0801400 0841480 0.03~0.6 0.09 0801500 0841580 0.03~1 0.1 0801600 0841680 0.05~1.6 0.19 5 0.95 03 06 0801700
08018000841780
08418800.05~2.5 0.2 502/7DK切换差不可调(小切换差,无防爆型)设定值
调节
范围
MPa切换差不大于
MPa*大允许压力①
MPa开关切换次数
次/分压力传感器材料 接 口内螺纹 重量
kg外形尺寸图号 订货目录编号 外壳 波纹管 -0.1~0 0.0045 1 20 黄铜 不锈钢
00Cr17Ni
14Mo2
(316L)G1/4″ 1.0 01 0810107 -0.1~0.1 0.005 0810207 -0.1~0.16 0.0065 0810307 -0.1~0.25 0.01 0810407 0~0.1 0.0045 0811107 0~0.16 0.006 0811207 0.01~0.25 0.007 0811307 0.02~0.4 0.016 2 0.85 02 0811407 0.03~0.6 0.02 0811507 0.03~1 0.03 0811607 0.05~1.6 0.05 5 0.9 03 0811707 0.05~2.5 0.06 0811807 注:①在实际工作中,即使短暂的压力峰值也不能超过此值。
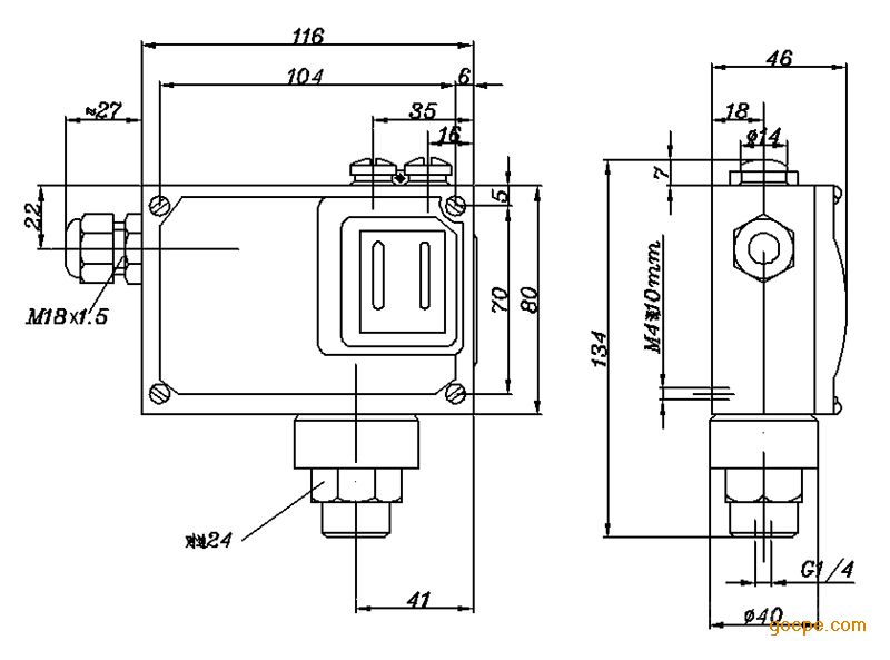
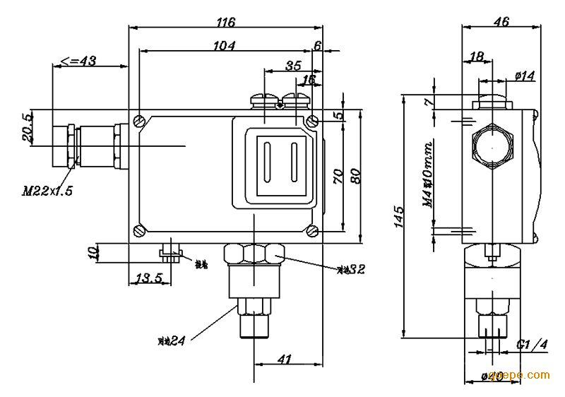
外形尺寸及安装尺寸(单位:mm)
普通型 防爆型 附件
可供选用附件目录编号:0574767,0574772,0574773,SC5·470·505。
电气接线图
单刀双掷微动开关作用过程:
接线端1-3压力上升至上切换值接通;
接线端1-2压力上升至上切换值断开。
-



















